Skip to Content

Shelly Pro 3EM 120A - WiFi 3-faset energimåler

Varenr: 5401018931
EAN: 3800235268100
https://el-grossisten.dk/web/image/product.template/72306/image_1920?unique=7693a5b
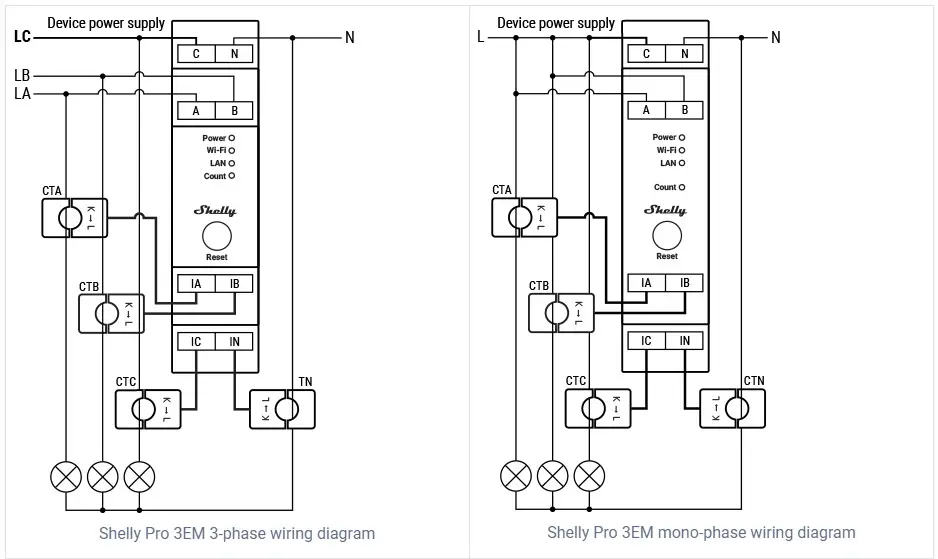
Shelly Pro3 EM er en trefaset energimåler, som benytter strømtransformere til at måle energidata på tre individuelle faser med belastninger på op til 120 A og med 99 % nøjagtighed. Enheden måler effekt, strøm, spænding og power faktor i en opløsning på ét minut med realtidsmåling. Det er desuden muligt at tilkøbe en ekstra strømtransformer for måling af nulstrøm. Funktion Shelly Pro 3EM er designet til montering på DIN-skinne og leveres inklusiv tre strømtransformere. Enheden rapporterer effektmåling (W), spændingsmåling (V), strømmåling (A) og power faktor (PF) i realtid og lagrer målingerne i op til 60 dage på enheden og i 365 dage med forbindelse til Shelly Cloud app. Enheden opfylder desuden kravene til IEC 62053-21 med en nøjagtighed svarende til Klasse B (maksimum 1 % afvigelse). Shelly Pro 3EM har desuden indbygget realtidsur, så den kan opretholde tid- og dato i tilfælde af mistet forbindelse til en SNTP-server. Forbindelse Shelly Pro 3EM kan tilsluttes til internettet eller det lokale netværk gennem LAN interface og/eller 2,4 GHz WiFi. Derudover har enheden indbygget Bluetooth ligesom resten af Pro- og Plus-enhederne, hvorfor den samtidig kan benyttes som gateway til Shelly Bluetooth-enheder. Shelly Pro 3EM virker lokalt uden forbindelse til Shelly Cloud, men det anbefales at denne aktiveres, for nem datalagring samt øget funktionalitet. Enheden kan desuden kommunikere via. MQTT, HTTP og WebSocket. Alle understøtter TLS. Som noget nyt understøtter Shelly Pro 3EM også Modbus TCP-forbindelse. Hardware Enheden er udstyret med generation 2 hardware, som blandt andet består af en kraftig ESP32 processor. Dette giver mulighed for at bruge scriptingfunktioner for avanceret og brugertilpasset funktionalitet samt range-extender funktion med enheden. Bemærk, at Shelly Pro 3EM ikke har indbygget relæudgang, som den gamle Shelly 3EM har. I stedet bliver der lanceret et Shelly Pro Add-On modul, hvorfra det bliver muligt at koble op til tre individuelle faser. Links Teknisk dokumentation: https://kb.shelly.cloud/knowledge-base/shelly-pro-3em General information: https://www.shelly.cloud/en-dk/products/product-overview/pro-3-em
Læs mere

DKK 927,59 927.59 DKK DKK 927,59 Moms Inkluderet

DKK 742,07 Moms Inkluderet

Not Available For Sale

Denne kombination eksistere ikke.

0.0 Stk på lager
52 Stk på fjernlager - Forventet levering om ca. 1-3 dage